Get Available Conveyor Parts Next Day Air

Shop Now

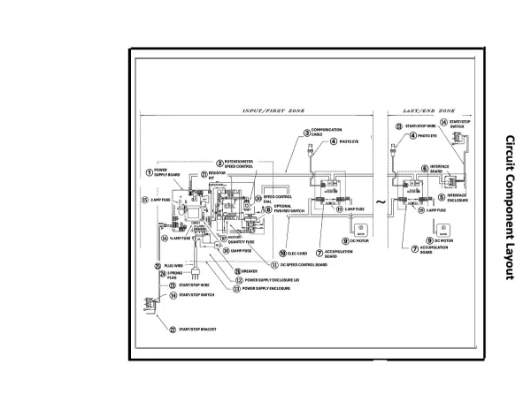
BestFlex Powered Schematics

Click to Narrow Your Results
  • BF Electrical
Click image to enlarge
Let Stewart Handling help you find the part you need. Click here.


 

Click to Narrow Your Results

Configure Your Cookies Settings


Functional (Non-Optional) Always Active
Performance
Advertising

Our website uses cookies for the functionality of the website. For more information on how we use our cookies, see our privacy policy.